Page top

E5EC-PR-800

数字温控器(简易型)

E5EC-PR-800

全新高亮LCD面板,字体更大,显示更清 一体化低功耗设计,寿命更长久 性能稳定,功能更强 比例阀控制专用(部分型号具有 无需电位计输入的虚拟开度功能)

E5EC-PR2ADM-890 AC100~240V预定于2022年7月底订货截止。

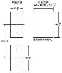
(单位:mm)

温控器

E5EC-PR-800 外形尺寸 1
E5EC-PR-800 外形尺寸 2

·建议面板厚度为1~8mm。
·垂直方向上不可进行组合安装。(在温控器间保持规定的安装间隔)。
·为了使温控器具备防水能力,可将防水垫安装至温控器。
·当安装两台或两台以上的温控器时,请确保周围温度没有超出规格表中指定的允许工作温度范围。

附件(另售)

端子盖
E53-COV24(3个装。)

E5EC-PR-800 外形尺寸 4

防水垫
Y92S-P9 (用于DIN 48×96)
(随控制器提供。)

E5EC-PR-800 外形尺寸 5

上述温控器附带防水垫。
使用防水垫时的保护等级为IP66。
另外还应保持E5EC/E5AC-PR-800的端口盖严密闭合。
为了保持IP66保护等级,必须定期更换防水垫和端口盖,因为这些附件在工作环境中可能老化、收缩或硬化。
更换周期因具体工作环境而定。
请在实际应用中检查所需的更换周期。
可参考使用三年或更短时间。
无防水构造要求时,则无需安装防水垫。

安装适配器
Y92F-51 (随附两个适配器。 )

E5EC-PR-800 外形尺寸 6

控制器附带一副。
适配器丢失或损坏时,请另行订购。

防水盖
Y92A-49N (48×96)

E5EC-PR-800 外形尺寸 7