Page top

3G3AX

SYSDRIVE选装件

3G3AX

JX / MX / RX系列用

3G3AX部分产品预定于2022年2月底订货截止。

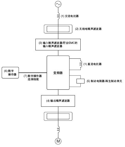
以下选装项目与外围设备可以与变频器一起使用。根据应用对其进行选择。

3G3AX 特点 2

改善变频器的输入功率系数

直流电抗器 3G3AX-DL□□□□
交流电抗器 3G3AX-AL□□□□

用于改善变频器的输入功率系数。
22 kW或更高功率的所有变频器都包含内置直流电抗器。它们对于 18 kW或更低功率的变频器是可选的。对于电源容量很大的应用(600kVA或以上),请安装直流和交流电抗器。

减少无线电和控制设备干扰的影响

无线电噪声滤波器 3G3AX-ZCL□

减少从电源线进入变频器的干扰以及减少从变频器流入电源线的干扰。尽可能接近变频器进行连接。

输入侧噪声滤波器 3G3AX-NFI□□

减少从电源线进入变频器的干扰以及减少从变频器流入电源线的干扰。尽可能接近变频器进行连接。

符合EMC的输入侧噪声滤波器 3G3AX-EFI□□

此输入噪声滤波器用于必须符合EC的EMC指令的系统。
选择适合变频器型号的滤波器。

输出侧噪声滤波器 3G3AX-NFO□□

减少变频器生成的干扰。尽可能接近变频器进行连接。

支持在设定时间停止机器

制动电阻 3G3AX-RB□□□□□

耗用再生电机能量,带有电阻器以降低减速时间(使用率:3% ED)。

再生制动单元 3G3AX-RBU□□

耗用再生电机能量,带有电阻器以降低减速时间(使用率:3% ED)。

在外部操作变频器

数字操作器 3G3AX-OP□□

远程操作器
注: MX和RX系列具有此操作器。独立于变频器使用。

数字操作器连接电缆 3G3AX-OPCN□

用于远程使用数字操作器的延长电缆。
电缆长度:1m或3m

注: 使用电流灵敏度至少为200mA且运作时间至少为0.1秒的接地故障断流器以防止操作错误。断流器必须适合高频操作。 示例:Mitsubishi Electric Corporation制造的NV系列(1998年或之后制造)  Fuji Electric Co., Ltd.制造的EG、SG系列(1984年或之后制造)